Beschrijving

Als jullie op zoek zijn naar een sfeervol, gezellig, instapklaar halfvrijstaand huis dat een heerlijk thuisgevoel geeft, kijk dan niet verder, hier is het!
Deze halfvrijstaande woning met intieme tuin op het zuidwesten is echt iets voor jullie! 

Deze woning is een aantal jaren geleden uitgebreid met een fijne aanbouw met perfect tuincontact en een extra aanbouw waarin bijkeuken- en bad-functie gerealiseerd zijn. 

Deze uiterst sfeervolle woning beschikt over een prima en praktisch programma:
Mooie woonkamer met veel licht, keurige keuken, aanbouw over volle breedte van pand, aanbouw met was-functies en een heerlijk ligbad. 
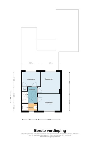
Overloop met 3 slaapkamers en een compacte doch praktische extra badkamer.
Via een vlizotrap naar de bergzolder waar de HR-c.v.-ketel gesitueerd is.  

Deze halfvrijstaande woning is uitgerust met houten buitenkozijnen met HR++glas. Meerdere raamvleugels boven, zijn in draai-kiep uitgevoerd en op het platte dak liggen 7 recent geplaatste zonnepanelen. De aanbouw is uitgevoerd met kunststof kozijnen met isolatieglas.

Indeling

Begane grond

Entree in de hal aan de voorgevel, hieraan zijn gelegen het toilet, de trap, deur naar keuken en de meterkast. De meterkast is netjes up-to-date uitgevoerd. Glasvezel is ook aanwezig.
Via keuken naar de woonkamer en naar aanbouw hierachter aansluitend.
Vooraan de keuken de deur naar de praktische trapkast. 
De geplaatste keuken is in mooie lichte tinten uitgevoerd met een inductie-kookplaat, rvw schouw-afzuigkap, een ingebouwde vaatwasser en koelkast. De combi-oven is in een nis los geplaatst. 

De keuken en woonkamer zijn sfeervol uitgevoerd met ‘n karakteristieke lichte houten vloer.
Het sfeervolle karakter wordt verder verstevigd door de mooie lichte wanden, glas-in-lood raampje in de zijgevel en het nette lichte plafond.
Aansluitend in het verlengde van de woning zijn in de aanbouw liefst 2 grote dakkoepels ingebouwd waardoor ook hier sprake is van een heel fijne mate van daglicht-toetreding.
Zowel via de keuken als via de woonkamer is de aanbouw toegankelijk.
Deze aanbouw beschikt over een fijne schuifpui waardoor het eerste overdekte stukje van deze tuin dienstdoet als fijn beschut terras.
  
Aansluitend aan deze aanbouw een compacte doch verrassend praktische extra aanbouw waarin gesitueerd zijn: wasautomaat en -droger aansluitingen en vervolgens een fijne badgelegenheid en een fraai wastafelmeubel. 

Via de trap naar de eerste verdieping waar aan de overloop zijn gelegen:
Twee slaapkamers aan de achtergevel met vernieuwde draai-kiep-vleugels in de kozijnen met daarin HR++ glas. Eén slaapkamer aan de voorzijde met vernieuwd HR++ glas in raamvleugels.
De slaapkamers zijn allen keurig afgewerkt met lichte laminaatvloer, lichte stucwerkwanden en stucwerkplafond.     
Vervolgens een compacte badkamer die is uitgerust met een wastafelmeubel en een mini-bad dat ook dienstdoet als douche. 
Via de overloop biedt een vlizotrap in het plafond toegang tot de zolderberging.
Deze zolder is afgewerkt met isolatiedekens en hier is de Nefit HR cv-combiketel gesitueerd.  

Buitenruimte

Aan de achterzijde van de 2e aanbouw is een heerlijk en knus terras aangelegd waar het zomers heerlijk toeven is. De intieme tuin op het zuidwesten laat je heerlijk genieten van het buitenleven. 
Aan de zijkant van de tuin is de riante garage gesitueerd die in spouw gebouwd is en is voorzien van nieuwe dakbedekking en zonnepanelen.
Naast de woning is de lange oprit gesitueerd die voor de garage uitkomt. Deze oprit is ter plaatse van de aanbouw weer een stukje breder.
De garage is uitgevoerd met een kantelpoort en een deur in de zijgevel van de garage.

Bijzonderheden van deze woning:

- Mooie aanbouw over de volle breedte van de woning 
- Sfeervolle woonkamer met ensuite deuren
- Complete rechte keukenopstand 
- Drie mooie slaapkamers 
- Mooie intieme tuin op het zuidwesten gelegen
- Heerlijke overkapping tussen extra aanbouw en garage
- Nagenoeg geheel uitgevoerd met HR++ glas en dakisolatie
- Modern ligbad op de begane grond en badkamer/douche op slaapverdieping

Grote mate van privacy en een prima staat van onderhoud kenmerken dit fijne huis!

Kenmerken